¿Qué hay de malo en esta imagen?

No es culpa de la válvula de control. Los controles funcionaron hasta que se taparon con hierro de la fuente de agua. Había seis filtros de presión paralelos en esta instalación y el flujo de servicio estaba dentro de las condiciones de operación sugeridas. El instalador conectó correctamente el cabezal paralelo.
Este problema surgió porque el sistema tuvo que intentar eliminar 13 partes por millón (ppm) de hierro férrico mediante tensión mecánica. El sistema estaba en una instalación de acuicultura con una aplicación de flujo continuo. Los filtros cargarían la superficie y purgarían el hierro apenas unas horas después del retrolavado y enjuague. Uno o dos de los filtros circularían cada hora. El elefante en la sala de este proyecto fue claramente que el agua cruda estaba demasiado sucia para limpiar el sistema mediante retrolavado y enjuague.
¿Qué se debe hacer para corregir este tipo de problemas? Ese es el tema de esta discusión.
Divulgación completa: este es un caso extremo y se presenta aquí como ejemplo. En esta instalación la finca abandonó el pozo y adquirió una mejor fuente de agua.
Revisión de retrolavado
El retrolavado con agua limpia, por definición, es la práctica de utilizar agua, distinta del agua cruda, para retrolavar y enjuagar los filtros. Por lo general, esta agua proviene de una fuente limpia separada o de agua filtrada a través de filtros complementarios en el mismo cabezal paralelo.
Los filtros de medios que utilizan tensión mecánica para eliminar sólidos transmitidos por el agua requieren un mecanismo para eliminar las partículas atrapadas. Esto es un retrolavado: un flujo inverso de agua a través del lecho filtrante para eliminar los sólidos atrapados. Para la filtración utilizada para atrapar sólidos en el servicio de flujo descendente y eliminarlos en el lavado de flujo ascendente, un retrolavado de calidad es fundamental.
Si bien el retrolavado es fundamental para un sistema de filtración exitoso, la historia muestra que algunas aplicaciones necesitan consideración adicional para lograr resultados viables. Simplemente invertir el flujo del agua cruda a través del medio no es suficiente para limpiar el lecho y esta práctica puede resultar en una contaminación prematura del lecho. Si la fuente de agua para el retrolavado es de mala calidad, el éxito del proceso de retrolavado está en riesgo. Este no es un concepto complejo. Simplemente no se utiliza agua sucia para producir un resultado limpio.
No proporcionar agua de retrolavado de calidad a un filtro puede provocar una reducción de la eficiencia de filtración, obstrucciones, bolas de lodo, carga de sólidos y fallas generales del sistema. Los fundadores de la industria del agua aprendieron rápidamente que usar agua limpia para el retrolavado produce mejores resultados. Los sistemas de filtrado industriales, que utilizan nidos de válvulas de diafragma operadas hidráulica/neumáticamente y un escalonado, pueden aislar fácilmente la entrada y abrir una válvula de fuente de agua limpia de retrolavado. En los diseños paralelos de filtros múltiples más simples, la entrada está aislada y se abre una válvula de drenaje entre la válvula de entrada y la abertura de entrada del tanque. La salida del filtro todavía está presurizada y el agua del cabezal de salida común produce un flujo inverso (contralavado) hacia el medio utilizando agua filtrada de los recipientes comunes en la misma tubería paralela.
Instalaciones Residenciales

Las válvulas de control residenciales también ofrecen opciones de agua limpia, aunque la práctica de utilizar retrolavado con agua limpia no es común en entornos residenciales. Usar un solo filtro y agua cruda para andar en bicicleta es popular debido a factores económicos y de espacio. Esto funciona hasta que el drenaje inferior, el lecho de medio y los controles se cargan con sólidos y el sistema produce agua deficiente o simplemente falla.
La solución es bastante simple y la mayoría de los controles modernos ofrecen plataformas y programación nativa de los controladores para operar agua limpia/contralavado de fuente separada. Estas opciones de fuente separada o el uso de una configuración de retrolavado con agua filtrada suministrarán agua limpia para los ciclos de retrolavado y enjuague.
Analicemos esto en detalle, analizando esta práctica y cuándo es necesaria. De esta discusión, el culpable será el hierro. Esta es una de las causas más comunes de fallas en los filtros en toda la industria del agua.
¿Cuándo se vuelve problemático el nivel de hierro en el agua? Hay varias condiciones que gobiernan cuando los niveles de hierro se vuelven demasiado altos para un retrolavado y enjuague exitosos usando agua cruda. Algunos de estos incluyen el pH, la presencia de productos biológicos, la especiación del Fe (hierro), la temperatura, otros contaminantes, el tipo de medio, la carga total de hierro en la fuente de agua y más. Los problemas de hierro son comúnmente una afección regional y conocida por los profesionales del área.
Una característica común de toda filtración es que demasiado hierro en el agua provocará fallas en el sistema. Si hay sistemas en el área que fallan debido a la carga de hierro en los medios, en los difusores, controles y otras partes mojadas, considere usar mejor agua para el retrolavado y enjuague. Nuevamente, en algunos casos, el agua cruda está demasiado sucia para usarla en la limpieza del sistema. Aquí es cuando se debe considerar la posibilidad de aplicar un retrolavado con agua limpia para la filtración de hierro.
El argumento de que los profesionales del agua ven resultados viables con los sistemas y prácticas actuales es válido, pero cuando los resultados son deficientes, utilice mejor agua para limpiar el sistema. Determinar cuándo es posible que haya demasiado hierro es un objetivo móvil y está sujeto a las condiciones locales, pero cuando el hierro alcanza las 5 ppm, desafiará al sistema a limpiarse adecuadamente y el hierro en el agua de lavado consumirá la capacidad de los catalizadores y acortará el rendimiento.
Cuando el agua limpia es imprescindible
Si la filtración se considera crítica para el proceso de una operación, aplique las mejores prácticas y suministre agua limpia al sistema de filtrado para recargarlo. No es una exageración para aplicaciones críticas que buscan una mayor vida útil y rendimiento del sistema.

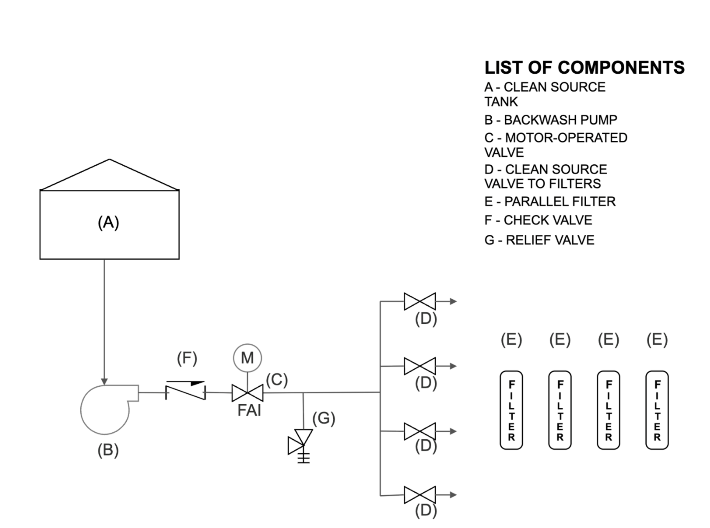
Hay varias formas de configurar un retrolavado con agua limpia. Una es utilizar una programación de fuente separada y válvulas complementarias para proporcionar ciclos de retrolavado y enjuague. El uso de una válvula de tres vías en la entrada del filtro permite que el control aísle la alimentación de agua cruda e introduzca la fuente separada de agua en la válvula de control. Esto también se logra mediante el uso de agua de alimentación separada y válvulas de fuente separadas. La Imagen B muestra un cuádruple de filtros que utilizan una válvula de aislamiento de entrada automatizada y una válvula de tres vías automatizada en el lado de salida (agua filtrada) de cada filtro para proporcionar agua filtrada durante un evento de ciclo de filtro secuencial. Los tanques de origen separados también proporcionan agua limpia en esta configuración mediante un sistema de bombeo desde un tanque de almacenamiento, como se ve en la Imagen D.
En un banco paralelo de filtros múltiples (Imagen C), el agua filtrada proviene de filtros complementarios en la configuración. Cuando se inicia un ciclo de retrolavado y enjuague, los filtros se ciclan secuencialmente, uno a la vez. Los otros filtros en el sistema paralelo proporcionan agua filtrada desde el cabezal de salida al ciclo de los filtros.
Tenga en cuenta que debe haber al menos tres filtros iguales en el diseño de filtro múltiple para proporcionar un flujo adecuado para el retrolavado. Una configuración paralela dúplex, con un solo filtro que proporciona agua filtrada al otro para retrolavado y enjuague, rara vez es capaz de producir agua de calidad y los caudales necesarios para limpiar su paralelo.

socio. Incluso dos filtros que alimentan agua del ciclo a uno son marginalmente suficientes. Una mejor práctica son los diseños de cuatro filtros paralelos (cuádruple), donde tres filtros alimentan el filtro asociado durante el ciclo.
Como se mencionó anteriormente, la filtración industrial, que utiliza nidos de válvulas, comúnmente secuencia el ciclo de la válvula individual para permitir que el agua filtrada retroceda a través de los recipientes y logra un retrolavado de agua filtrada usando agua del cabezal de salida de filtros paralelos en un sistema de tanques múltiples. Con la entrada cerrada y una válvula de retrolavado (instalada entre la entrada del recipiente y la válvula de aislamiento de entrada) abierta, el agua puede ingresar al recipiente desde el lado de salida y revertir el flujo a través del medio hasta un drenaje; Este es un retrolavado con agua filtrada. El enjuague se logra cerrando la válvula de salida principal al recipiente y abriendo una válvula de enjuague para drenar.

El hierro, el manganeso, el limo glacial y otros sólidos transmitidos por el agua desafían la filtración. Utilizar agua cargada con los mismos residuos para limpiar el filtro dificulta cada vez más la tarea. Usar las mejores prácticas de retrolavado y enjuague con agua limpia tiene más sentido que usar agua sucia.
Acerca del autor
Matthew Wirth es un profesional con 45 años de experiencia trabajando en múltiples niveles en la industria del agua. El alcance de su experiencia incluye sistemas industriales y comerciales pesados hasta aplicaciones de pozos públicos y privados, tanto distribución directa al cliente como a nivel nacional. Además del soporte de campo de primera línea, como diseño, aplicación y resolución de problemas de servicio, Wirth es un capacitador aprobado para varias organizaciones industriales, programas estatales CEU y autor publicado en publicaciones periódicas de la industria del agua. Tiene una licencia de Maestro en Acondicionamiento de Agua en el Estado de Minnesota, una Licenciatura en Comunicación y Gestión Organizacional de la Universidad Concordia en St. Paul, MN, y recibió su formación en ingeniería en la Escuela de Minas y Tecnología de Dakota del Sur en Rapid City, SD. Es el propietario de Wirth Water LLC y trabaja como asesor comercial y técnico independiente para la industria del agua. Puede comunicarse con él en [email protected].